◊ Historic Buchla Modules
Buchla pages > Buchla 100 modules > 158 Dual Sine-Sawtooth Oscillator
Buchla pages > Buchla 100 modules > 158 Dual Sine-Sawtooth Oscillator

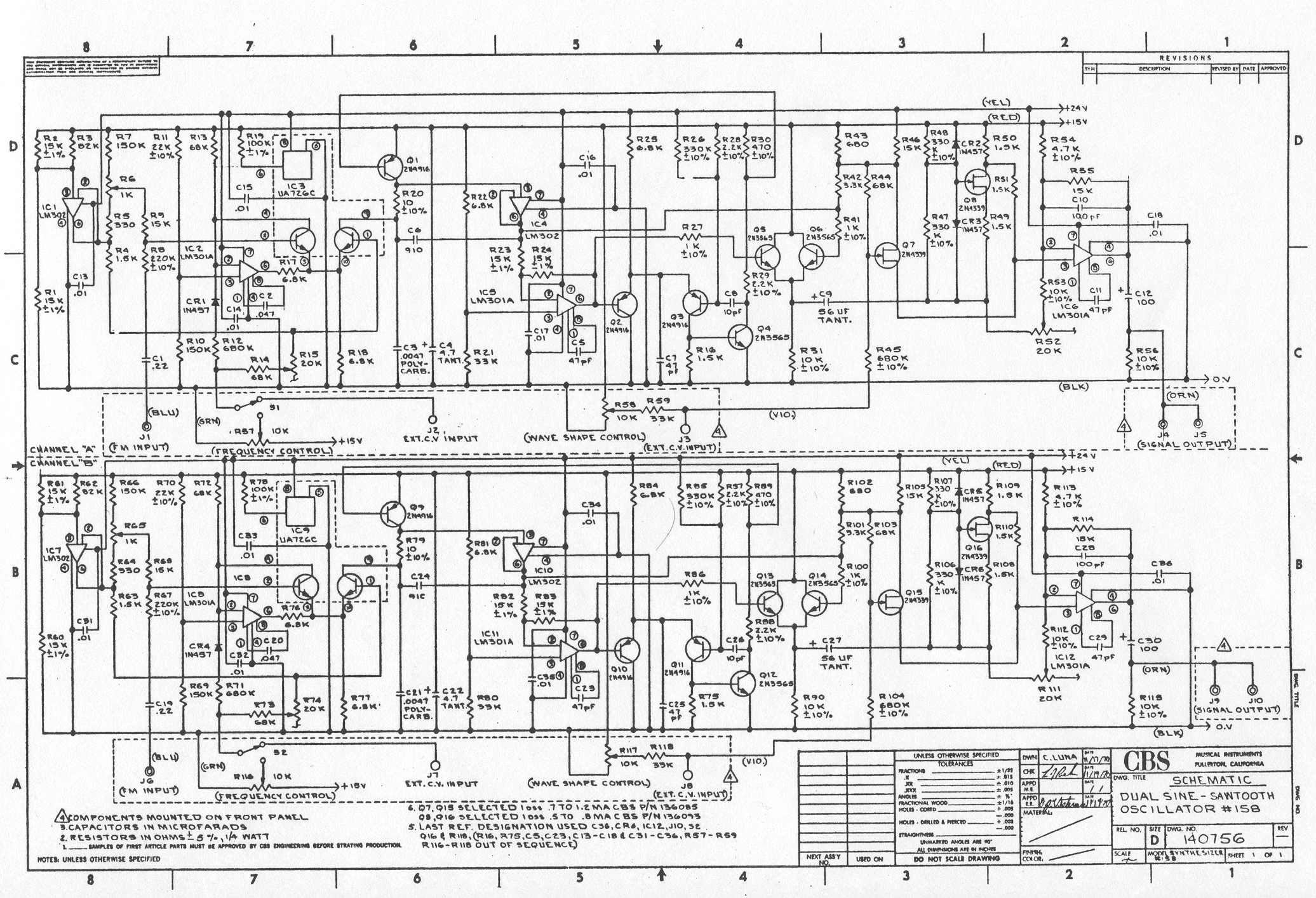
Two independent oscillators in one unit. Frequencies are continuously variable from 5 cps to 20 kc and may be controlled internally or with externally applied control voltages. Waveshape is continuously adjustable from sine to sawtooth; oscillators may be wideband frequency modulated.